
Три эксцентриковых жестких уплотнительных дроссельных клапанов
Краткое введение в структуру продукта и производительность: три эксцентриковых жестких уплотненных дроссельных клапана-это долговечные и энергосберегающие дроссельные клапаны, разработанные нашей компанией. Продукция соответствует национальным стандартам JB/T8527 (металлический уплотненный дроссельный клапан),GB/T13927 (универсальный тест давления клапана) и другие соответствующие стандарты клапана. Этот продукт состоит из основных компонентов, таких как корпус клапана, пластина-бабочка, уплотнительное кольцо и механизм передачи. Его структура разработана по принципу трехмерного эксцентричности. Новый процесс обработки, совместимый с упругим уплотнением и жестким и мягким многослойным уплотнением, позволяет дроссельной заслонке уменьшать крутящий момент во время работы и достигать трудоемких и энергосберегающих функций. Чтобы обеспечить общую коррозионную стойкость, высокую температуру и устойчивость к истиранию.
Введение в структуру продукта и производительность
Серия трехэксцентричных жестких уплотненных дроссельных клапанов-это долговечные и энергосберегающие дроссельные клапаны, разработанные и разработанные моей компанией. Продукция соответствует национальным стандартам JB/T8527 (металлический уплотненный дроссельный клапан),GB/T13927 (универсальный тест давления клапана) и другие соответствующие стандарты клапана.
Этот продукт состоит из основных компонентов, таких как корпус клапана, пластина-бабочка, уплотнительное кольцо и механизм передачи. Его структура разработана по принципу трехмерного эксцентричности. Новый процесс обработки, совместимый с упругим уплотнением и жестким и мягким многослойным уплотнением, позволяет дроссельной заслонке уменьшать крутящий момент во время работы и достигать трудоемких и энергосберегающих функций. Чтобы обеспечить общую коррозионную стойкость, высокую температуру и устойчивость к истиранию. Его основными характеристиками являются:
1. Уникальная структура, небольшой и легкий, гибкая работа, трудоемкая и удобная.
2. Надежное уплотнение, может обеспечить герметичность воздуха без утечки.
3. Характеристики потока, как правило, лучше всего регулировать по прямой линии.
4. Принять принцип трех эксцентриситет, так что уплотнительная поверхность почти равна нулю износа, продлевая срок службы клапана.
5. Широкий спектр применения. Например: может использоваться для воды, пара, масла, воздуха, газа и других сред.
6. Применяет различные температуры и ниже 6,4 МПа уровень давления, коррозионная стойкость и другие среды трубопровода.
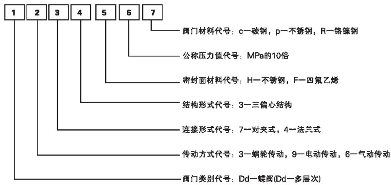
Метод представления модели продукта
Такие как:
Dd373H-16c многоуровневый зажим червячного привода с жестким уплотнением дроссельный клапан уровень давления 16Kgf/cm2
Dd343H-16c многоуровневая фланцевая червячная передача с жестким уплотнением дроссельный клапан класс давления 16Kgf/cm2
Применение
Дроссельная заслонка подходит для устройств для регулирования и перехвата потока на пищевых, фармацевтических, нефтехимических, электростанциях, сталелитейных заводах, промышленных водоочистных и высотных зданиях, трубопроводах водоснабжения и водоотведения.
Стандарты проектирования и производства
Стандарт конструкции: GB/T 12238, JB/T 8527
Фланец стандарт: GB/T 9113 GB/T 9115
Длина структуры: GB/T 12221
Испытание под давлением: GB/T 13927,JB/T 9092
Основные технические параметры
Основные детали Материал:
Дроссельная заслонка типа D643H-10 основного соединения и размера
Дроссельная заслонка типа D643H-16-25 основного соединения и размера
Дроссельная заслонка типа D643H-40 основного соединения и размера
Примечание пользователя: размеры H1, H2 и H3 в таблице могут быть удлинены в соответствии с потребностями пользователя. Если вам нужна длинная серия или специальный заказ материалов.
Примечание: Dt-представляет упругую уплотнительные конструкции.